投资逻辑「红宝书」之:铜

前段时间我们推出的「一页纸」讲透美股系列收获了不少朋友的好评,目前已经覆盖了20个美股标的。
我会保持持续更新,把美股主要标的都覆盖完,发在这个号上。
授人以鱼不如授人以渔,今天我们开启一个新的系列:投资逻辑「红宝书」。
「红宝书」系列文章的目标是把投资中前人总结的经验教训,以及投资背后的逻辑链条清晰的整理出来,让后人少踩坑,少交学费。
本期的主角是:铜,我们用AlphaEngine来解读其背后的投资逻辑。
(1)核心结论:供需拐点已至,铜价开启上行新周期
2025年9月的印尼Grasberg矿难是本轮铜市场供需格局逆转的关键拐点,标志着市场已由过剩转向短缺。
展望2026年,铜市场将面临“低供应、低库存、高缺口”的严峻格局。
供应端增量严重受限,全球前27大矿企的供给增速预计仅为0.6%。
在此背景下,供需缺口预计将扩大至62-83万吨,达到近十年内的最严峻水平。
考虑到全球显性库存本已处于历史低位,持续扩大的供需缺口将导致库存被快速消耗,供需矛盾将进一步激化,为价格大幅上涨提供了基本面基础。
因此,铜价已明确进入新一轮上行周期,当前时点具备深入研究的价值,下面我们展开探讨铜的研究框架。
(2)铜的工业属性 & 金融属性
铜同时具备工业属性和金融属性。
一个比较实用的经验是:供需关系(工业属性)决定铜价变化的方向,流动性(金融属性)决定了铜价的波动幅度。
图:铜研究框架,天风证券,AlphaEngine
供需分析是研究铜价的基础,准确率约为90%,供给不足时铜价大概率上涨,需求不足时大概率下跌。
方向判断看供需即可,至于涨跌幅度,则要关注宏观流动性环境。
一般来说,在流动性宽松的环境下,如果铜价处于上行通道,那么涨幅会更大,如果铜价处于下行通道,则跌幅更小。
反之如果在流动性紧缩的环境下,假设铜价处于下行通道,那么跌幅也会更大,如果铜价处于上行通道,则涨幅更小。
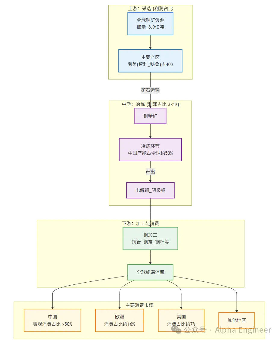
(3)铜的产业链结构与全球格局
理解铜研究框架的第一步,是看铜的产业链结构。
铜的产业链结构分为上游采选、中游冶炼和下游加工。
利润高度集中于上游,采选环节凭借资源稀缺性(全球储量8.9亿吨)和长开发周期,贡献了全产业链85%以上的利润。
相比之下,中游冶炼环节虽为资金密集型产业,但利润微薄,毛利率仅3-5%,主要依赖加工费和副产品收益。
下游加工环节则呈现技术与规模的二元分化,高技术壁垒的合金产品毛利更高。
注:FinGP制图,下同
铜产业链呈现典型的“南美采矿-亚洲冶炼-全球消费”的地域分工模式。
上游资源端,智利、秘鲁等南美国家贡献了全球约40%的铜矿产量。
图:矿山铜产量国别分布,长江证券,AlphaEngine
中游冶炼端,中国占据全球约50%的产能,是全球铜精矿的主要加工中心。
下游消费端,中国表观消费量占比超过50%,是绝对的消费核心,其余主要消费地为欧洲(16%)和美国(7%)。
图:全球铜消费格局,长江证券,AlphaEngine
这种资源与生产、消费在地理上的错配,奠定了全球铜贸易流的基础格局。
下面我们分别从工业属性和金融属性两方面来拆解铜的投资逻辑。
(4)铜的研究框架:工业属性,供给分析
铜是典型的周期品种,周期的本质是供给刚性和需求弹性之间的错配。
根据美国地质调查局USGS的数据,截至24年底全球铜矿储量约 9.8 亿吨,可开采年限约 40 年,而且还在以每年4%左右的CAGR增长。
因此,还不存在开采完了就没有了的困扰,只是开采成本和开采难度的区问题而已。
全球精炼铜冶炼产能过剩(近年利用率不足 85%),因此多数时候铜矿供应(矿端)是铜产量的核心瓶颈。
仅少数特殊情况下(如冶炼设备集中检修、政策限产),精炼铜产能跟不上铜矿供应,冶炼端才会制约产量。
从产能建设周期来看,铜矿开采项目的周期较长,通常需要 5 年才能完成从规划、勘探到投产的全流程,因此中期维度的铜矿供给能力,主要是由前期资本投入规模决定的。
冶炼产能的投建周期短得多,一般仅需 2 年即可落地,产能扩张的灵活性更高,因此冶炼端形成长期产能瓶颈的可能性相对较弱。
业内常用TC/RC指标,来度量矿端与冶炼端的相对供需关系,是判断铜精矿供需格局的 “晴雨表”。
TC/RC的本质是矿山或贸易商向冶炼厂支付的 “铜精矿加工成精炼铜” 的服务费,由 “粗炼费(TC)” 和 “精炼费(RC)” 两部分组成,二者通常绑定出现,合称 TC/RC。
TC/RC 的变化与铜精矿供应量正相关,与铜价负相关。
供应越充裕,冶炼厂话语权越强,TC/RC 越高。供应越紧张,矿山话语权越强,TC/RC 越低,因此TC/RC 与铜价通常呈负相关。
图:铜价与TC走势,天风证券,AlphaEngine
(5)铜的研究框架:工业属性,需求分析
看完供给之后,我们来看需求端。
全球超过70%的铜产品用作导电材料,因此可以说铜的底层逻辑是电,是电气时代的载体。
图:铜的应用场景,长江证券,AlphaEngine
具体到下游行业,建筑、电网、家电等传统领域是主力。
这类传统需求的变化通常与宏观经济周期同步,经济扩张期需求上升,反之则下滑。
图:全球铜下游需求占比,长江证券,AlphaEngine
值得关注的是,近年来新能源和AI成为拉动铜需求的重要增长点。
新能源汽车(如动力电池、电机绕组)、光伏(如逆变器、接线盒)及风电(如电缆、变压器)等产业的快速发展,持续为铜需求提供增量,在一定程度上抵消了部分传统领域需求下滑带来的压力,成为支撑铜需求的重要力量。
图:风光车贡献铜的增量需求,长江证券,AlphaEngine
AI服务器作为算力基石,其单机铜用量远超传统服务器,是铜需求的“倍增器”。
相较于传统服务器,AI服务器因搭载高功率GPU模块、配置更复杂的散热及供电系统,单机铜用量显著提升3-5倍。
以NVIDIA的旗舰产品为例,其单台GB200服务器的铜用量激增至15-20公斤,而一个满配8台GB200服务器的机柜,加上配套的交换机与路由器等网络设备,总用铜量可超过200公斤。
这种指数级的增长凸显了AI算力设备对铜材料的强劲拉动作用。
注:由FinGPT制表,下同
(6)铜的研究框架:金融属性
铜作为金融属性较强的品种,价格弹性与流动性环境高度相关。
首先,铜价与美元之间存在显著负相关。
全球大宗商品普遍以美元作为定价货币,当美元升值时,同一单位的铜用其他货币购买成本会上升,可能抑制需求从而压低铜价。
反之美元贬值则降低铜的购买成本,对铜价形成支撑。
美联储降息通常会推动铜价上涨。
若市场预期加息,通常推动美元走强,同时加息可能抑制经济活动、削弱铜的工业需求,进而拖累铜价。
若预期降息,则可能导致美元走弱,同时释放经济宽松信号、提振铜需求,推动铜价上涨。
铜价与通胀预期呈现明显的正相关关系。
核心原因在于通胀预期本质反映了市场对全球经济需求的判断。
当市场预期通胀上升时,往往伴随对经济复苏、工业活动扩张的乐观预期,而铜作为 “工业金属之王”,其需求与工业生产、基建投资等紧密挂钩,需求预期改善会直接推升铜价。
铜价与 CFTC 非商业净持仓相关性显著。
美国商品期货交易委员会(CFTC)会在每周五公布截至当周二的铜期货持仓数据。
该数据主要分为三类:非商业持仓(以投机资金为主,如对冲基金、投资机构)、商业持仓(以产业资金为主,如铜生产企业、消费企业)、非报告持仓(持仓规模未达报告标准的小型参与者)。
从历史数据来看,铜价与 CFTC 非商业净持仓(即非商业多头持仓减去非商业空头持仓的差额)的相关性较强。
图:CFTC铜非商业实仓,光大证券,AlphaEngine
当非商业净持仓增加时,意味着投机资金对铜价的看涨情绪升温,大量多头头寸入场会直接推动铜价上涨。
反之当非商业净持仓减少甚至转为净空头时,通常反映投机资金看空铜价,空头头寸增加可能加剧铜价下跌压力。
(7)近期重要事件:印尼Grasberg矿难确立供需反转格局
2025年9月8日,全球第二大铜矿——印尼Grasberg Block Cave(GBC)铜矿发生泥石流事故,导致该矿区停产,对全球铜供应造成重大打击。
约800kt湿物料涌入生产放矿点,直接导致其运营商Freeport-McMoRan宣布2025年四季度铜产量将“可忽略不计”。
Grasberg矿区(年产约800kt,占全球4%)预计在2025-2026年累计损失铜产量约525kt,公司将2026年产量指引下调35%,并预计到2027年才能完全恢复至事故前水平,这一损失规模相当于2026年全球铜供给预期的1.2%。
Grasberg矿难是扭转2025年全球铜市场供需平衡的关键变量,其影响立竿见影。
事故前,市场普遍预测2025年全球精炼铜市场将呈现105kt的小幅过剩。事故发生后,该预测被迅速修正为55kt的短缺,供需格局发生根本性逆转。
此次事件发生在Ivanhoe因矿震下调产量指引、嘉能可及Teck等公司同样面临生产困境的背景下,多重供应扰动叠加,进一步强化了全球铜矿供应的紧张局面,使得Grasberg的停产影响被显著放大。
事件发生后,铜期货价格曲线扩大2%,伦铜价格迅速突破10,000美元/吨的心理关口,触及10,520美元/吨的高位。
此次事故加剧了市场对高风险地下开采(UG)模式的担忧,尤其是Grasberg采用的高产能、高风险的块矿崩落法。
投资者开始对风险较低的露天开采(OP)铜企给予估值溢价,以规避地下矿山频发的运营风险。
在印尼Grasberg矿难之外,2025年全球多个主要铜矿亦遭遇生产困境,共同构成了供应端的重大冲击
(8)供给端趋势展望:恢复缓慢且长期弹性不足
展望2026年,全球铜供应紧张态势已成定局。
市场对2026年全球铜矿产量的增量预期已从最初的52万吨大幅下调至约25万吨,其中全球前27大矿企的供给增速预计仅为0.6%。
这一悲观预期的核心在于关键矿山的复产进度远不及预期。
以印尼Grasberg铜矿为例,在2025年遭遇重大事故后,其地下矿GBC预计要到2026年下半年才能部分复产,完全恢复至事故前水平则需等到2027年。
单一矿山的恢复迟缓,叠加其他矿区持续的运营扰动,共同构成了未来1-2年内供应端难以缓解的瓶颈。
从中长期视角审视,当前全球铜供应弹性严重不足,其深层原因可追溯至历史性的资本开支欠账。
全球铜矿行业在2016年至2024年期间普遍处于资本开支的低位运行阶段。考虑到铜矿项目从投入到产出通常需要5年以上的建设周期,这一时期的投资不足直接导致了2024-2026年新增产能的断层。
历史投资的缺失,使得行业在面对需求增长时,无法通过新建产能进行有效响应,存量矿山的老化和品位下降问题进一步放大了供应的刚性。
未来,全球铜供应将面临更多结构性、长期性的硬约束,进一步削弱其供应弹性。
首先,日益严格的ESG(环境、社会与治理)要求显著抬高了新矿开发的门槛和运营成本,并延长了项目审批周期。
其次,易于开采的高品位矿产资源日渐枯竭,新增项目普遍面临开发成本更高、技术难度更大、地理位置更偏远等挑战。
这些因素共同推高了铜的边际生产成本,并拉长了资本回报周期,将持续抑制全球铜供应的长期增长潜力,使得供应紧张成为常态。
(9)需求端趋势展望:传统需求回暖与结构性增长共振
在全球宏观环境转向宽松的背景下,铜的传统需求领域正显现回暖迹象。
美联储已于2025年9月开启降息周期,市场预期2026-2027年利率将持续下行,这将有效提振全球消费与投资活动。
在建筑领域,尽管中国房地产竣工面积数据仍有拖累(2025年1-8月同比下降17%),但其对需求的负面影响正边际减弱,且行业已出现竣工二阶导转正的积极信号。
在家电领域,受益于消费刺激政策,家电行业排产自2025年8-9月起已实现同比增长。
机械领域也维持着年均1%-2%的稳健增长,为传统铜需求提供了坚实底部支撑。
除此之外,以新能源和AI为代表的结构性需求,正成为驱动全球铜消费增长的核心引擎,其增长逻辑清晰且体量可观。
能源转型与数据中心虽仅占全球铜需求的15%,但贡献了近乎全部的需求增量。
在新能源领域,风光发电的铜强度是传统火电的3-4倍,纯电车单车用铜量(70-80kg)远超燃油车(20-30kg),预计2025年贡献增量91万吨,2026年进一步增至96万吨。
与此同时,AI算力设施及配套电网升级对铜需求巨大,单位算力的铜强度高达30kt/GW,预计2026-2027年每年将稳定贡献约15万吨的铜需求增量。
(10)铜产业链主要公司
这里我们主要关注铜产业链的上游资源端,以及中游加工环节。
上游资源端,在全球铜矿供应增长乏力与新能源、AI等新兴需求持续高增的背景下,资源稀缺性日益凸显,拥有优质矿产资源的企业具备强大的议价能力和盈利弹性,是本轮周期的核心受益者。
中游加工环节,行业面临产能过剩挑战,但“铜价+加工费”的定价模式为头部企业提供了相对稳定的利润空间,产业集中度提升和产品结构向高附加值领域(如高精度铜箔、特种线缆)转型是关键看点。
免责声明
游乐网为非赢利性网站,所展示的游戏/软件/文章内容均来自于互联网或第三方用户上传分享,版权归原作者所有,本站不承担相应法律责任。如您发现有涉嫌抄袭侵权的内容,请联系youleyoucom@outlook.com。
同类文章
忠县超级月亮点亮夜空,与地标交相辉映 || 10月7日夜空奇观
当夜幕缓缓降临忠县,一场与“超级月亮”的浪漫邂逅悄然上演。在柔和月光的映照下,整个夜空宛如被披上了一层梦幻的薄纱,显得格外迷人。据悉,今年中秋月的最圆时刻定格在10月7日(农历八月十六)11时48分
剑星手办收藏热!申才恩AI设计引爆话题
剑星女主角伊芙的原型模特申才恩近日在社交平台分享了一组特别的作品——她利用AI技术将自己形象生成为虚拟手办。从发布的内容来看,即便经过数字化处理,依然能清晰展现出她出众的身材比例与立体美感。这一创意
影驰双11京东狂欢开启,今晚8点限时抢购
今晚八点整,影驰京东自营旗舰店将正式打响双十一首波福利活动!“评价抽好礼”即日启动,活动持续至11月11日23:59,买显卡即有机会赢取百元京东E卡、机械键盘等多重豪礼!在影驰京东自营旗舰店购买RT
耗时五年无源码重现,《红警2》网页版重启20年经典
一款问世二十余年的游戏,至今仍有大量玩家沉浸其中,仿佛对它有着难以割舍的执念——它就是《红色警戒2》。在许多人的记忆里,这款游戏曾是课余时光的“标配”,如今,依然有一群人以各种方式延续着对它的热爱。
如何在喧嚣中寻得内心深处的宁静
城市的喧嚣如潮水般涌来,车水马龙的声响与行人的交谈交织在一起,形成一张无形的网,将每个人的生活笼罩在一片灰蒙蒙的氛围中。在这片“人间”里,人们仿佛被烦恼与业力的浪潮裹挟着,时而沉入水底,时而浮出水面
热门推荐
热门教程
更多- 游戏攻略
- 安卓教程
- 苹果教程
- 电脑教程



















